SSMELE 750-343

https://ssmadretierra.com/web/image/product.template/92/image_1920?unique=5f7e958

Acoplador de bus de campo PROFIBUS DP; 12 MBd; ECO
Tiempo de Entrega: 7 semanas

7,737.00 7737.0 MXN 7,737.00

7,737.00

    Esta combinación no existe.

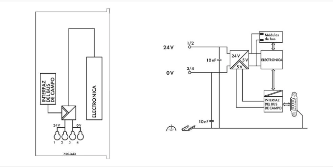
    Datos Técnicos

    ComunicaciónPROFIBUS
    Número de nodos de bus de campo en maestro (máx.)125
    Número de puntos de E/S6,000
    Velocidad de transmisión9,6 kBd … 12 MBd
    Longitud de segmento de bus (máx.)1200 m
    Medio de transmisiónCable de cobre según EN 50170
    Tiempo de transmisiónTíp. 1 ms (10 acopladores; cada uno 32 E/S digitales y 12 Mbaud) máx. 3,3 ms
    Número de módulos por nodo (máx.)63
    Imagen de proceso de entrada y salida (bus de campo) (máx.)32 bytes/32 bytes
    Tensión de alimentación (sistema)24 VCC (-25 … +30 %); a través de conector enchufable
    Consumo de energía (alimentación de sistema de 5 V)350mA
    Corriente total (alimentación de sistema)650mA
    Corriente de entrada (típ.) a carga nominal (24 V)260mA
    Eficacia de fuente de alimentación (típ.) a carga nominal (24 V)80%
    EstándarEN 50170

    Datos de Conexión

    Tecnología de conexión: comunicación/bus de campoPROFIBUS: 1 x Conector hembra D-sub 9
    Tecnología de conexión: alimentación de sistema4 x CAGE CLAMP®
    Tecnología de conexión: configuración de dispositivos1 x Conector macho; 4 polos
    Tipo de conexión (1)Alimentación de sistema
    Conductor rígido0,08 … 1,5 mm² / 28 … 16 AWG
    Conductor flexible0,08 … 1,5 mm² / 28 … 16 AWG
    Longitud de pelado5 … 6 mm / 0.2 … 0.24 pulgadas
    Nota (sección de conductor)2,5 mm²: THHN, THWN