SSMELE 750-362

https://ssmadretierra.com/web/image/product.template/248/image_1920?unique=fee67e4

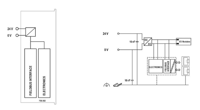
Acoplador de bus de campo Modbus TCP; 4ª generación.
Marca: WAGO
Tiempo de entrega: 3 a 4 días hábiles.

8,847.32 8847.32 MXN 8,847.32

8,847.32

    Esta combinación no existe.