SSMELE 750-363

https://ssmadretierra.com/web/image/product.template/1447/image_1920?unique=26de5b6

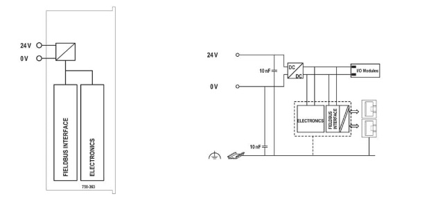
Acoplador de bus de campo EtherNet/IP; 4ª generación; ECO.
Marca: WAGO
No. Parte: 750-363
Tiempo de entrega: 3 a 4 días hábiles.

8,703.48 8703.48 MXN 8,703.48

8,703.48

    Esta combinación no existe.

    Ficha Técnica: 750-363